廢水溫度:113℃
操作壓力:600kPa
流速:7148.1kg/h
丙烯腈含量:816kg/h
處理工藝:四效蒸發器+焚化爐+生化處理系統
處理效果:廢水中有至少83%的水分能夠被蒸發掉,冷凝后的純凈水可作為生產過程中的循環水使用,濃縮液中丙烯腈聚合物的質量濃度可達到5.9%以上。
隨著當代化工對丙烯腈的需求越來越高,技術人員開始在原有方法上進行工藝改進以及一些新裝置研究,以此來提升丙烯睛工業廢水的處理能力,減少處理成本。
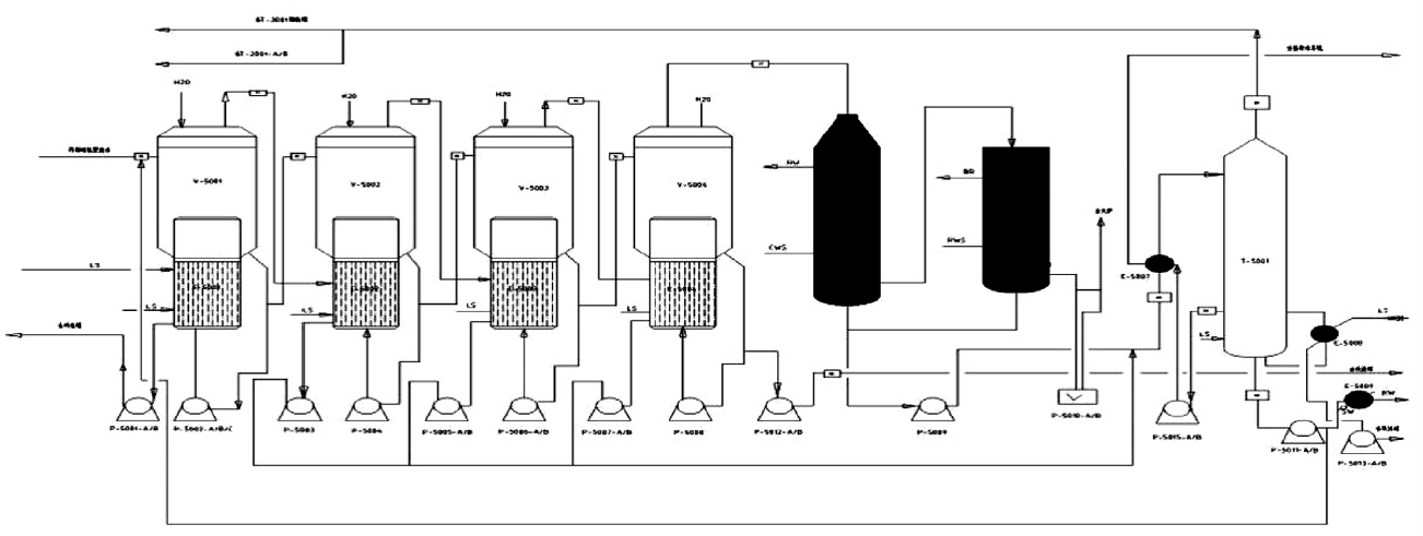
從上圖可以看出,該四效蒸發系統在真空中運行,并流操作。首先是包含重組分的廢水被送入一蒸發器,同時新鮮蒸汽被送入以加熱其中的廢水,并將產生的二次蒸汽引入第二臺蒸發器,使二效的廢液在比一效低的溫度下蒸發,該過程將依次進行到第四蒸發器濃縮后的廢水由殘液泵送到廢水焚燒系統,一、二、三、四蒸發器蒸出的二次蒸汽經冷凝、汽提后送回丙烯腈裝置再利用。
利用化工流程模擬軟件對該工藝過程進行模擬研究得出最終濃縮液中丙烯腈聚合物的質量分數為5.98%>5.9%,滿足廢水的分離要求。原廢水中水含量為: 75148.1-816=74332.1kg /h,經過四效蒸發工藝蒸發后的水量為:12414. 4kg /h,則蒸發率為(74332.1-12414.4) /74332.1= 83.3%,達到工藝要求。
故得出: 由于丙烯腈工藝廢水四效蒸發中二、三、四效蒸發器的熱源均來自于前一臺蒸發器的二次蒸汽,節省了一定量的生蒸汽,降低了裝置的能耗。